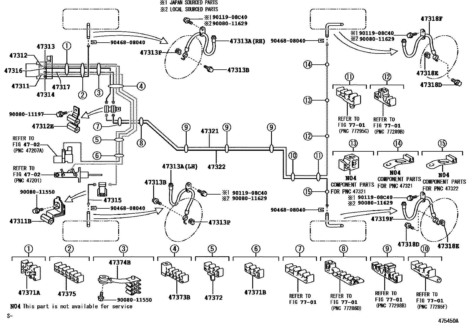
BRAKE TUBE & CLAMP

4702BRAKE MASTER CYLINDER
47311TUBE, FRONT BRAKE, NO.1
47311BWAY, NO.1(FOR FRONT BRAKE TUBE)
47312TUBE, FRONT BRAKE, NO.2
47312EWAY, NO.2(FOR FRONT BRAKE TUBE)
47313TUBE, FRONT BRAKE, NO.3
47313AHOSE, FLEXIBLE, NO.1(FOR FRONT)
RH
LH
47313BBOLT, UNION(FOR FRONT FLEXIBLE HOSE)
47313PGASKET(FOR FRONT FLEXIBLE HOSE)
47314TUBE, FRONT BRAKE, NO.4
47315TUBE, FRONT BRAKE, NO.5
47316TUBE, FRONT BRAKE, NO.6
47317TUBE, FRONT BRAKE, NO.7
47318DBOLT, UNION(FOR REAR FLEXIBLE HOSE)
47318EGASKET(FOR REAR FLEXIBLE HOSE)
47318FHOSE, FLEXIBLE(FOR REAR RH)
47319FHOSE, FLEXIBLE(FOR REAR LH)
47321TUBE, REAR BRAKE, NO.1
47322TUBE, REAR BRAKE, NO.2
47371ACLAMP, BRAKE TUBE, NO.1
47371BCLAMP, BRAKE TUBE, NO.6
47372CLAMP, BRAKE TUBE, NO.2
47373BCLAMP, BRAKE TUBE, NO.3
47374BCLAMP, BRAKE TUBE, NO.4
47375CLAMP, BRAKE TUBE, NO.5
7701FUEL TANK & TUBE
9008011197
main90080-11197
9008011550
main90080-11550
9008011629
main90080-11629
9011908C40
main90119-08C40
9046808040
main90468-08040
31 parts on this diagram · 2 diagrams in section