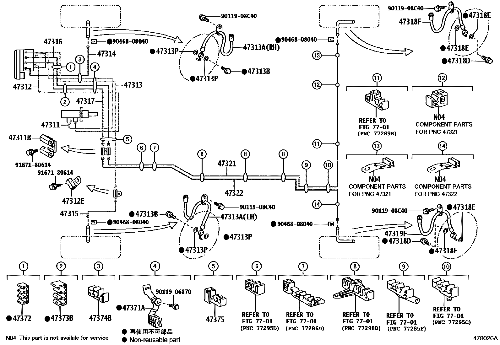
BRAKE TUBE & CLAMP

47311TUBE, FRONT BRAKE, NO.1
47311BWAY, NO.1(FOR FRONT BRAKE TUBE)
47312TUBE, FRONT BRAKE, NO.2
47312EWAY, NO.2(FOR FRONT BRAKE TUBE)
47313TUBE, FRONT BRAKE, NO.3
47313AHOSE, FLEXIBLE, NO.1(FOR FRONT)
RH
LH
47313BBOLT, UNION(FOR FRONT FLEXIBLE HOSE)
47313PGASKET(FOR FRONT FLEXIBLE HOSE)
47314TUBE, FRONT BRAKE, NO.4
47315TUBE, FRONT BRAKE, NO.5
47316TUBE, FRONT BRAKE, NO.6
47317TUBE, FRONT BRAKE, NO.7
47318DBOLT, UNION(FOR REAR FLEXIBLE HOSE)
47318EGASKET(FOR REAR FLEXIBLE HOSE)
47318FHOSE, FLEXIBLE(FOR REAR RH)
47319FHOSE, FLEXIBLE(FOR REAR LH)
47321TUBE, REAR BRAKE, NO.1
47322TUBE, REAR BRAKE, NO.2
47371ACLAMP, BRAKE TUBE, NO.1
VSC-WITH
47372CLAMP, BRAKE TUBE, NO.2
VSC-WITH
47373BCLAMP, BRAKE TUBE, NO.3
47374BCLAMP, BRAKE TUBE, NO.4
47375CLAMP, BRAKE TUBE, NO.5
7701FUEL TANK & TUBE
9011906870
main90119-06870
9011908C40
main90119-08C40
9046808040
main90468-08040
9167180614
main91671-80614
28 parts on this diagram · 7 diagrams in section